Aller au contenu principal
Centre national de ressources pour la formation automobile
Menu
Actualités
Actualités à la une
Actualités des partenaires
Focus
Ressources
Documentation officielle
Ressources techniques et pédagogiques
Médiathèque
Etudes socio-économiques
Ressources bases de données externes
Ressources académiques
Contributions
Annuaire des liens
Qui sommes-nous ?
Vous êtes ici :
Accueil
/
Médiathèque
/ Schéma électrique
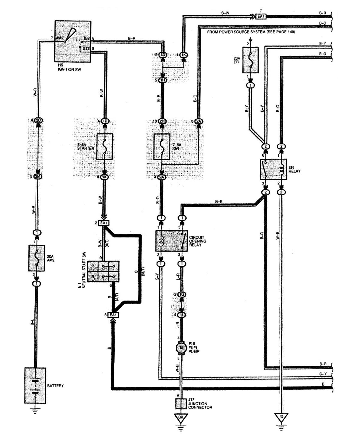
Schéma électrique
Image
Télécharger ce(s) document(s)
Ressources médiathèque
Schéma électrique
89
2003-u5-16.jpg (251.56 Ko)
Informations complémentaires
Type de supports:
Image