Aller au contenu principal
Centre national de ressources pour la formation automobile
Menu
Actualités
Actualités à la une
Actualités des partenaires
Focus
Ressources
Documentation officielle
Ressources techniques et pédagogiques
Médiathèque
Etudes socio-économiques
Ressources bases de données externes
Ressources académiques
Contributions
Annuaire des liens
Qui sommes-nous ?
Vous êtes ici :
Accueil
/
Médiathèque
/ Schéma électrique
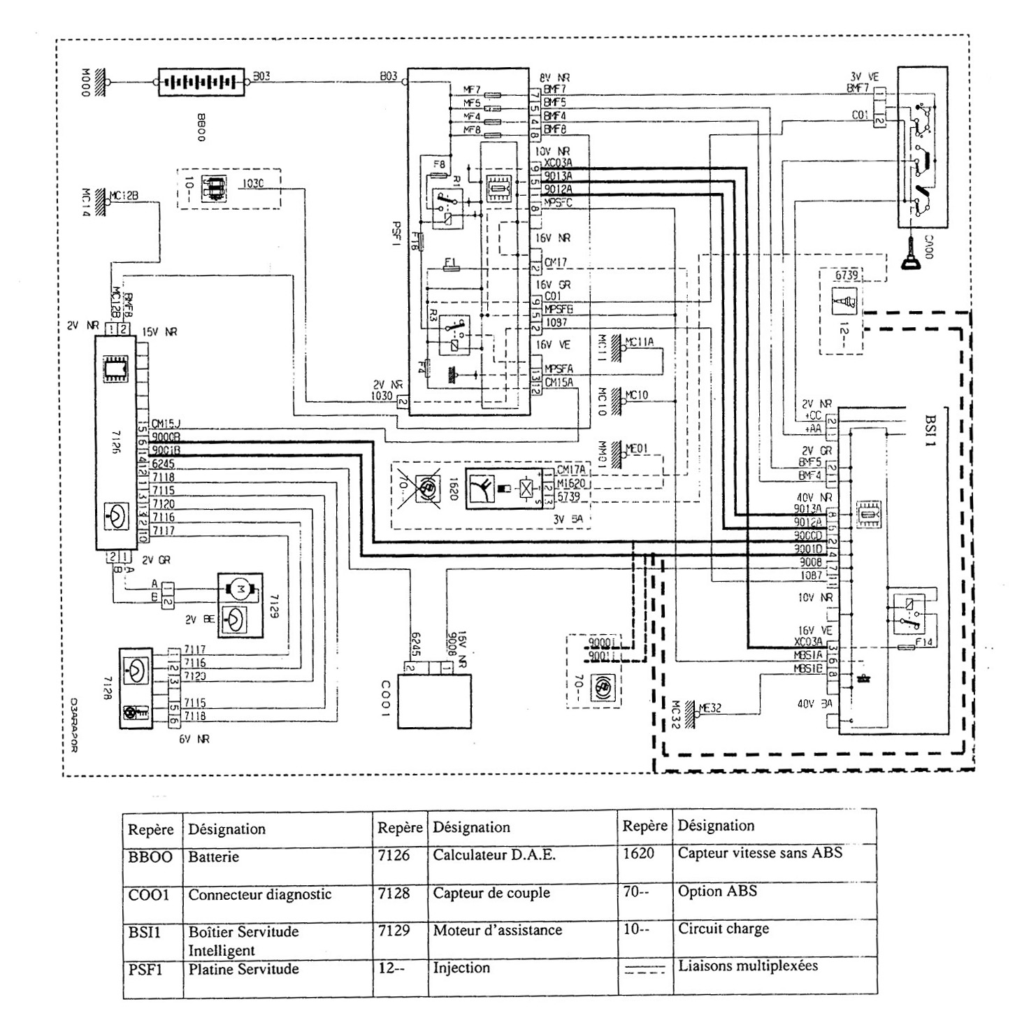
Schéma électrique
Image
Télécharger ce(s) document(s)
Ressources médiathèque
Schéma électrique
688
2006-u5-13.jpg (391.61 Ko)
Informations complémentaires
Thèmes et sous-thèmes:
Liaison au sol, Direction
Type de supports:
Image
Ressources similaires
Ressources médiathèque
sujet-27-1.jpg
sujet-27-1.jpg (69.03 Ko)
Ressources médiathèque
Dossier_Travail_sujet_0-01.jpg
dossier_travail_sujet_0-01.jpg (110.65 Ko)
Ressources médiathèque
Commande moteur diras électrique
2006-u5-09-2.jpg (67.45 Ko)
Ressources médiathèque
U50_2006_sujet-08.jpg
u50_2006_sujet-08.jpg (214.14 Ko)
Ressources médiathèque
sujet-13-4.jpg
sujet-13-4.jpg (28.85 Ko)
Ressources médiathèque
anticabrage
anticabrage2-11.jpg (60.42 Ko)